设为首页
收藏本站
首页
Portal
工控论坛
BBS
工控文库
自动化技术
智能化技术
微信群/QQ群
产品服务
联系我们
登录
立即注册
工控行业信息
工控自动化技术
工控智能化技术
论坛建设
技术文章
行业资讯
PLC论坛
变频器论坛
SCADA论坛
电工电气论坛
仪器仪表论坛
工控自动化资料下载
AI启蒙论坛
AI工具论坛
智能控制算法与模型论坛
AI数字化与数字孪生论坛
智能能效论坛
智能运维论坛
工控学习网
»
工控论坛
›
工控自动化技术
›
PLC论坛
›
收藏备用:一文读懂PLC间接寻址指针
返回列表
发布新帖
查看:
12
|
回复:
0
收藏备用:一文读懂PLC间接寻址指针
[复制链接]
[复制链接]
gkxxw123
gkxxw123
当前在线
积分
990
316
主题
0
回帖
990
积分
版主
积分
990
发消息
发表于 2026-4-13 23:29
|
查看全部
|
阅读模式
说起一文读懂,很多人对间接寻址指针感到头疼。今天就来系统聊聊这个话题,希望能帮到大家。
PLC
编程的同行,肯定都遇到过这种情况:需要处理一批连续数据,比如10个整数求和、20个点位批量控制,要是一个个写指令,代码又长又繁琐,还容易出错。其实,只要学会间接寻址指针,这些问题都能轻松解决,同一段逻辑就能循环处理批量数据,极大节省代码量。
很多新手刚接触指针,总觉得抽象难懂,甚至疑惑“明明能直接访问地址,为啥还要多此一举用指针?”今天就用通俗的语言+实际案例,把PLC间接寻址指针的核心用法讲透,新手也能快速上手。
先把核心说透:间接寻址指针的作用,就是让程序在运行时动态决定“操作哪个地址”,而不是一开始就把地址写死在代码里。
通俗点说,指针就像一个“地址记事本”,里面存着具体的地址编号(比如VB100)。我们不用在代码里一个个写死要操作的地址,只要修改指针里的数值,同一段逻辑就能循环处理一批连续的数据。
举个简单的例子:PLC要对10个整数求和,这10个整数分别存在V存储器的VW100-VW118中。要是用直接寻址,就得把10个V存储器挨个用加法指令写一遍,代码又长又麻烦;但如果用指针,3行指令就能搞定,效率直接翻倍。
一、直接寻址vs间接寻址
很多新手分不清两者的区别,用一个比喻就能看懂:直接寻址,就相当于你直接去仓库取东西,知道具体货架编号,直接找到就能拿;间接寻址,还是去仓库拿东西,但不用自己找,告诉仓库管理员货架编号,由仓管帮你找到并拿给你。
两者的结果和目的完全一样,都是访问存储单元里的数据,但间接寻址能帮我们省不少事——尤其是处理批量数据、动态地址时,优势特别明显。
二、指针的核心常识,新手必记
间接寻址的指针,是一个包含另一个存储单元地址的双字存储单元。重点记:只能把V存储单元、L存储单元,或者累加器寄存器(AC1、AC2、AC3)用作指针。
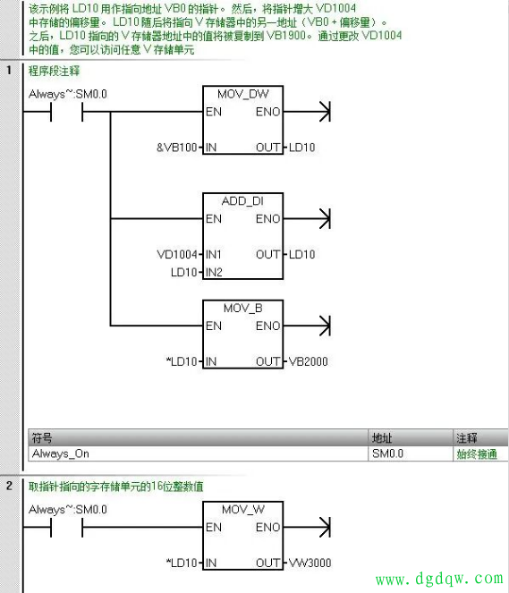
想要创建指针,必须用“移动双字”指令,把间接寻址的存储单元地址移到指针位置。比如一个简单案例:把LD10用作指向地址VB0的指针,再把指针增大VD1004中存储的偏移量,LD10就会指向VB0+偏移量对应的V存储器地址,之后把这个地址里的值复制到VB1900即可。
只要更改VD1004中的数值,就能访问任意V存储单元——很多新手觉得这没意义,“直接访问VB200不就行了?”其实不然,实际项目中,很多时候我们要访问的地址是动态的,根本不能写死。
三、实际项目案例
比如有一列火车,共20个车厢,每个车厢的人数存储在连续的V存储区VW20-VW58中,要求在
触摸屏
上随机显示任意一个车厢的人数,这时候直接寻址就束手无策了。
最省事的办法,就是用指针来实现。编程思路和上面的案例完全一样:用VB0+偏移量的方式,程序只要改变VD1004的数值,就能调用对应车厢的人数数据,不用重复写20段代码,既简洁又灵活,后期维护也方便。
总结一下,PLC间接寻址指针,核心就是“动态寻址、批量处理”。不用写死地址,不用重复编写大量指令,既能节省代码量,又能提升程序的灵活性,尤其适合批量数据处理、动态地址访问的场景。
新手不用怕抽象,记住“指针存地址、改偏移量换地址”,结合上面的案例多实操,很快就能掌握。学会这招,你的
PLC编程
效率会翻倍,也能轻松应对更多复杂项目!
工控学习网 www.gkxxw.com
回复
使用道具
举报
返回列表
发布新帖
高级模式
B
Color
Image
Link
Quote
Code
Smilies
您需要登录后才可以回帖
登录
|
立即注册
本版积分规则
发表回复
回帖并转播
回帖后跳转到最后一页
关于我们
关于我们
联系我们
服务支持
产品服务
微信群
投诉/建议联系
gkket@qq.com
未经授权禁止转载,复制和建立镜像,
如有违反,追究法律责任
添加大狮哥微信
关注公众号
工控学习网
© 2001-2026
Discuz! Team
. Powered by
Discuz!
W1.5
关灯
在本版发帖
攻城大狮哥
攻城大狮哥
返回顶部
快速回复
返回顶部
返回列表